• 您好,欢迎来到机床母机网!
  • 请登录
  • 免费注册
  • [ 手机app ]
  • 添加收藏
上海炎境环保设备工程有限公司
  • 商铺首页
  • 公司介绍
  • 供应信息
  • 公司资讯
  • 客户留言
  • 联系方式
产品分类
  • -SCR声波吹灰器
  • -废液喷枪
  • -急冷喷枪
  • -脱硝喷枪
  • -脱硝系统
联系方式
联系人:姚工 (经理)
电   话:
手   机:
传   真:
友情链接
产品供应
  • 脱硝专用喷枪
  • 废液焚烧喷枪
  • 急冷降温喷枪
  • 半干法脱硫喷枪
  • SCR声波吹灰器
  • 氨水、尿素喷枪
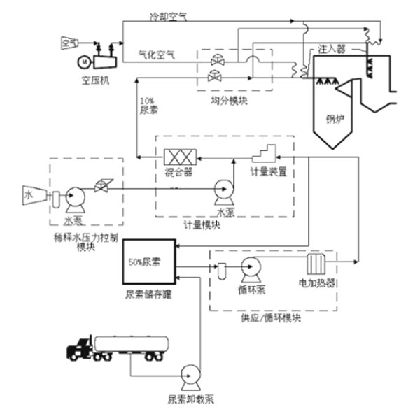
  • 脱硝系统-模块设
  • SNCR SCR
  • SNCR脱硝系统
  • SCR脱硝系统定
  • 脱硝专用喷枪
  • 废液焚烧喷枪
  • 急冷降温喷枪
  • 半干法脱硫喷枪
  • SCR声波吹灰器
  • 氨水、尿素喷枪
[首页][上一页][下一页][尾页] 当前是第 6 页 共6页116条 20条/页

网站首页 丨  供应产品 丨  公司简介 丨  公司资讯 丨  给我留言 丨  联系方式

上海炎境环保设备工程有限公司 地址:惠平璐139号
版权所有:机床母机网 经营许可证:浙B2-20080178